专利数据库
统计分析
产业报告
专利数据监控
产业人才
行业动态
产业政策法规
维权援助
个人中心
详情
文本
图像
标题
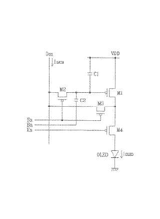
発光表示装置およびその表示パネルと駆動方法
授权日
1900-01-01
公开(公告)号
JP2005134874A
申请日
2004-07-28
公开(公告)日
2005-05-26
当前申请(专利权)人
三星ディスプレイ株式會社
发明人
申 東蓉 | キム グムナム | 柳 道亨
简单同族
CN100399399C | CN1684132A | JP2005134874A | JP5140232B2 | KR100515305B1 | KR1020050041088A | US20050093464A1 | US7129643
简单同族成员数量
8
简单同族被引用专利总数
110
诉讼案件数
0
法律状态/事件
授权 | 权利转移
抱歉,您的浏览器不支持PDF预览,请点击链接下载PDF文件