专利数据库
统计分析
产业报告
专利数据监控
产业人才
行业动态
产业政策法规
维权援助
个人中心
详情
文本
图像
标题
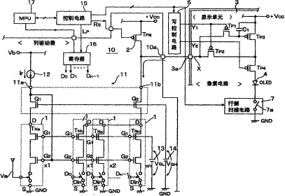
有机电致发光驱动电流和有机电致发光显示设备
授权日
2009-04-15
公开(公告)号
CN100479017C
申请日
2005-03-28
公开(公告)日
2009-04-15
当前申请(专利权)人
罗姆股份有限公司
发明人
阿部真一 | 前出淳 | 藤泽雅宪
简单同族
CN100479017C | CN1938742A | JP4977460B2 | JPWO2005093702A1 | KR100811350B1 | KR1020070004785A | TW200601244A | US20070195017A1 | US7688289 | WO2005093702A1
简单同族成员数量
10
简单同族被引用专利总数
47
诉讼案件数
0
法律状态/事件
授权
抱歉,您的浏览器不支持PDF预览,请点击链接下载PDF文件