首页
专利数据库
产业人才
行业动态
产业政策法规
维权援助
个人中心
登录/注册
详情
文本
图像
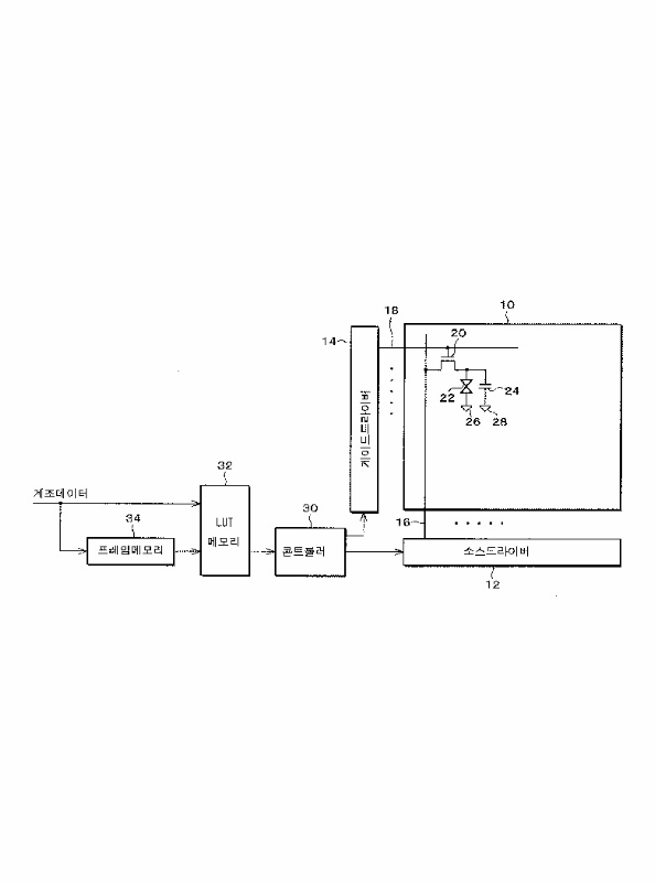
标题:
액정표시장치 및 그의 구동방법
授权日:
1900-01-01
公开(公告)号:
KR1020020028781A
申请日:
2001-09-19
公开(公告)日:
2002-04-17
当前申请(专利权)人:
샤프 가부시키가이샤
发明人:
미야타히데카주 | 시오미마코토 | 진다아키히토 | 토미자와카주나리 | 미야치코이치
简单同族:
CN1174361C | CN1345025A | JP2003036055A | JP3770380B2 | KR100429521B1 | KR1020020028781A | TW511050B | US20020033789A1 | US20050041047A1 | US6853384 | US7312777
简单同族成员数量:
11
简单同族被引用专利总数:
167
诉讼案件数:
0
法律状态/事件:
未缴年费