首页
专利数据库
产业人才
行业动态
产业政策法规
维权援助
个人中心
登录/注册
详情
文本
图像
标题:
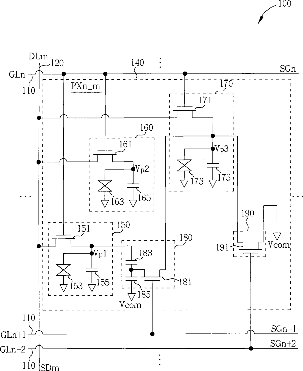
液晶显示装置及其显示驱动方法
授权日:
2014-09-17
公开(公告)号:
CN102436105B
申请日:
2011-11-25
公开(公告)日:
2014-09-17
当前申请(专利权)人:
友达光电股份有限公司
发明人:
江佳伦 | 黄郁升 | 陈彦樵 | 蔡孟汝
简单同族:
CN102436105A | CN102436105B | TW201317966A | TWI428901B | US20130100108A1 | US9070336
简单同族成员数量:
6
简单同族被引用专利总数:
51
诉讼案件数:
0
法律状态/事件:
授权