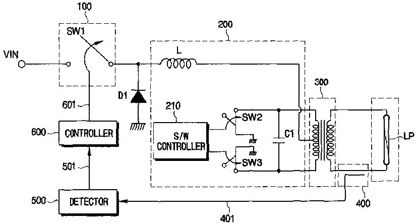
标题:
電力供給装置並びに該装置を有するバクライトアセンブリ及び液晶表示装置
授权日:
1900-01-01
公开(公告)号:
JP2005536846A
申请日:
2003-08-22
公开(公告)日:
2005-12-02
当前申请(专利权)人:
サムスン エレクトロニクス カンパニー リミテッド | ウーヤン カンパニー リミテッド
发明人:
ユー,ヒョン-ス | カン,ムン-シ | キム,ジョン-イー
简单同族:
AU2003251215A1 | AU2003251215A8 | CN1701645A | JP2005536846A | KR100892584B1 | KR1020040018658A | US20050242789A1 | US7253565 | WO2004019312A2 | WO2004019312A3
简单同族成员数量:
10
简单同族被引用专利总数:
93
诉讼案件数:
0
法律状态/事件:
驳回