首页
专利数据库
产业人才
行业动态
产业政策法规
维权援助
个人中心
登录/注册
详情
文本
图像
标题:
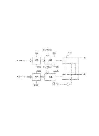
ソースドライバーおよび液晶表示装置
授权日:
1900-01-01
公开(公告)号:
JP2005266738A
申请日:
2004-06-09
公开(公告)日:
2005-09-29
当前申请(专利权)人:
聯詠科技股▲ふん▼有限公司
发明人:
曽 徳源 | 許 智信
简单同族:
JP2005266738A | US20050206629A1 | US7292217
简单同族成员数量:
3
简单同族被引用专利总数:
51
诉讼案件数:
0
法律状态/事件:
驳回