首页
专利数据库
产业人才
行业动态
产业政策法规
维权援助
个人中心
登录/注册
详情
文本
图像
标题:
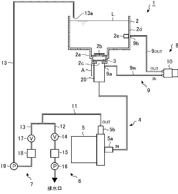
エア抜き機構およびこれを備えた内視鏡洗浄装置
授权日:
1900-01-01
公开(公告)号:
JP2013165806A
申请日:
2012-02-15
公开(公告)日:
2013-08-29
当前申请(专利权)人:
ジョンソン·エンド·ジョンソン株式会社 | 株式会社アマノ
发明人:
長尾 仁 | 渡部 純 | 平野 裕士
简单同族:
JP2013165806A
简单同族成员数量:
1
简单同族被引用专利总数:
0
诉讼案件数:
0
法律状态/事件:
撤回