首页
专利数据库
产业人才
行业动态
产业政策法规
维权援助
个人中心
登录/注册
详情
文本
图像
标题:
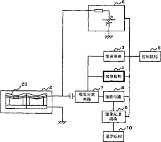
超声波诊断装置、超声波诊断装置的校正方法
授权日:
2010-11-03
公开(公告)号:
CN101309644B
申请日:
2006-10-25
公开(公告)日:
2010-11-03
当前申请(专利权)人:
株式会社日立医药
发明人:
浅房胜德 | 永田达也
简单同族:
CN101309644A | CN101309644B | EP1952767A1 | EP1952767A4 | EP1952767B1 | JP4812771B2 | JPWO2007058056A1 | US20090299192A1 | US8517948 | WO2007058056A1
简单同族成员数量:
10
简单同族被引用专利总数:
36
诉讼案件数:
0
法律状态/事件:
未缴年费