首页
专利数据库
产业人才
行业动态
产业政策法规
维权援助
个人中心
登录/注册
详情
文本
图像
标题:
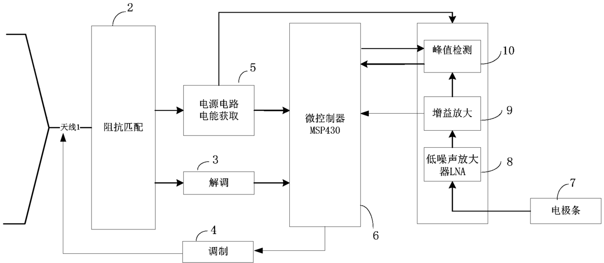
基于RFID技术的自供电智能传感器
授权日:
1900-01-01
公开(公告)号:
CN104771140A
申请日:
2015-03-13
公开(公告)日:
2015-07-15
当前申请(专利权)人:
江苏物联网研究发展中心
发明人:
徐振 | 王卫东 | 陈岚
简单同族:
CN104771140A
简单同族成员数量:
1
简单同族被引用专利总数:
15
诉讼案件数:
0
法律状态/事件:
驳回