首页
专利数据库
产业人才
行业动态
产业政策法规
维权援助
个人中心
登录/注册
详情
文本
图像
标题:
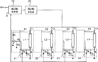
灯驱动装置和具有灯驱动装置的液晶显示器
授权日:
1900-01-01
公开(公告)号:
CN1436030A
申请日:
2002-11-29
公开(公告)日:
2003-08-13
当前申请(专利权)人:
三星显示有限公司
发明人:
李仁成 | 姜文拭 | 韩松意
简单同族:
CN100448333C | CN1436030A | JP2003229290A | JP4130767B2 | KR100840933B1 | KR1020030065219A | TW558711B | US20030142060A1 | US20060050048A1 | US6947024 | US8390561
简单同族成员数量:
11
简单同族被引用专利总数:
132
诉讼案件数:
0
法律状态/事件:
未缴年费 | 权利转移