首页
专利数据库
产业人才
行业动态
产业政策法规
维权援助
个人中心
登录/注册
详情
文本
图像
标题:
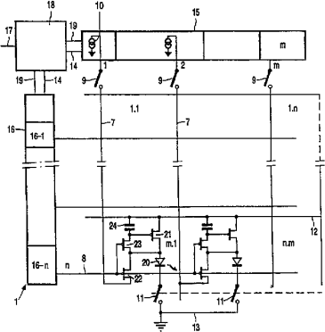
有源矩阵电致发光显示设备
授权日:
2005-11-30
公开(公告)号:
CN1229769C
申请日:
2001-04-25
公开(公告)日:
2005-11-30
当前申请(专利权)人:
皇家菲利浦电子有限公司
发明人:
A・塞姆佩尔 | I・M・亨特 | M・T・约翰森 | E・W・A・杨
简单同族:
CN1229769C | CN1381032A | EP1290671A1 | JP2003534574A | KR100795459B1 | KR1020020019544A | TW493153B | US20010052606A1 | US6806857 | WO2001091095A1
简单同族成员数量:
10
简单同族被引用专利总数:
266
诉讼案件数:
0
法律状态/事件:
未缴年费