首页
专利数据库
产业人才
行业动态
产业政策法规
维权援助
个人中心
登录/注册
详情
文本
图像
标题:
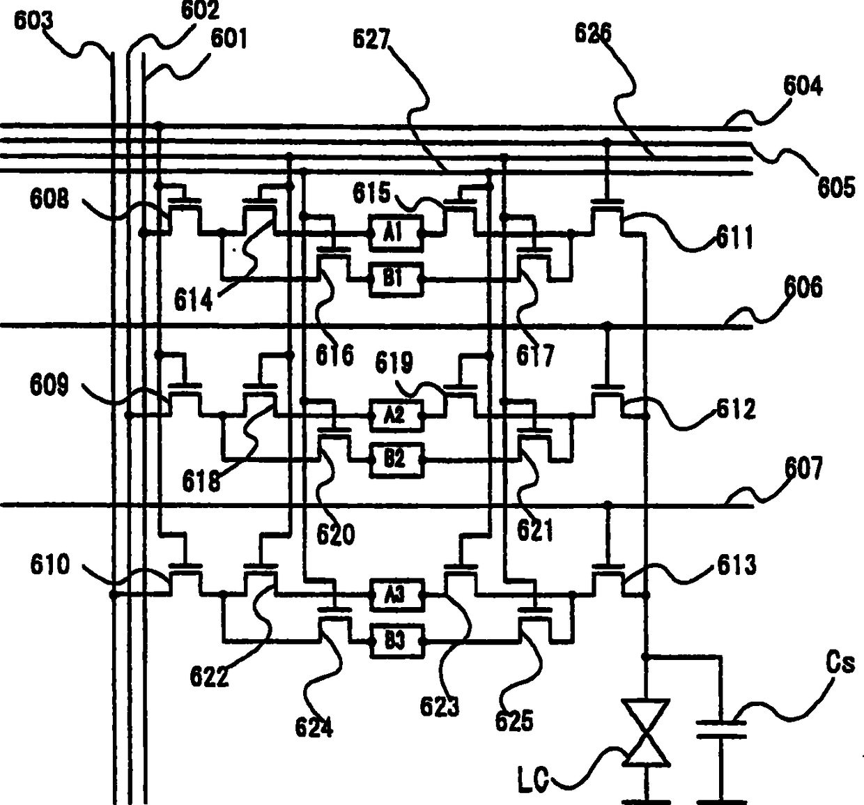
液晶显示装置及其驱动方法
授权日:
2012-02-01
公开(公告)号:
CN1982965B
申请日:
2001-08-08
公开(公告)日:
2012-02-01
当前申请(专利权)人:
株式会社半导体能源研究所
发明人:
小山润
简单同族:
CN1304894C | CN1337669A | CN1982965A | CN1982965B | CN1987629A | CN1987629B | KR100797075B1 | KR100859569B1 | KR1020020013727A | KR1020070114085A | TW518533B | US20020024485A1 | US20060066765A1 | US6992652 | US7417613
简单同族成员数量:
15
简单同族被引用专利总数:
105
诉讼案件数:
0
法律状态/事件:
授权