首页
专利数据库
产业人才
行业动态
产业政策法规
维权援助
个人中心
登录/注册
详情
文本
图像
标题:
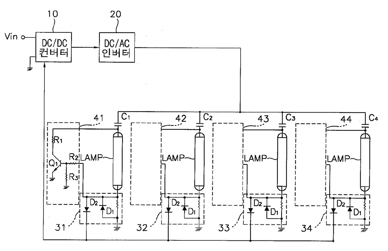
램프 구동 장치 및 이를 갖는 액정 표시 장치
授权日:
2008-06-18
公开(公告)号:
KR100840933B1
申请日:
2002-01-31
公开(公告)日:
2008-06-24
当前申请(专利权)人:
삼성전자주식회사
发明人:
이인성 | 강문식 | 한송이
简单同族:
CN100448333C | CN1436030A | JP2003229290A | JP4130767B2 | KR100840933B1 | KR1020030065219A | TW558711B | US20030142060A1 | US20060050048A1 | US6947024 | US8390561
简单同族成员数量:
11
简单同族被引用专利总数:
132
诉讼案件数:
0
法律状态/事件:
未缴年费 | 权利转移