专利数据库
统计分析
产业报告
专利数据监控
产业人才
行业动态
产业政策法规
维权援助
个人中心
详情
文本
图像
标题
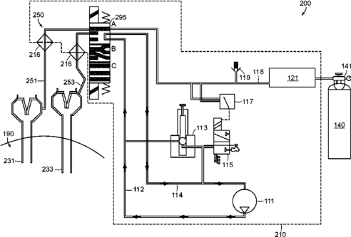
Multimodal surgical gas delivery system for laparoscopic surgical procedures
授权日
2016-06-28
公开(公告)号
US9375539
申请日
2011-09-20
公开(公告)日
2016-06-28
当前申请(专利权)人
SURGIQUEST, INC.
发明人
STEARNS, RALPH | FELDMAN, DENNIS | TANG, RAYMOND Y.
简单同族
EP2618887A2 | EP2618887A4 | EP2618887B1 | EP2618909A2 | EP2618909A4 | ES2758655T3 | JP2013541972A | JP6019025B2 | US10639434 | US20120150101A1 | US20130231606A1 | US20150202389A1 | US20150202390A1 | US20150202391A1 | US20180236186A1 | US9067030 | US9199047 | US9375539 | US9526849 | US9950127 | WO2012040221A2 | WO2012040221A3 | WO2012044410A2 | WO2012044410A3
简单同族成员数量
24
简单同族被引用专利总数
82
诉讼案件数
0
法律状态/事件
授权 | 质押 | 权利转移
抱歉,您的浏览器不支持PDF预览,请点击链接下载PDF文件