专利数据库
统计分析
产业报告
专利数据监控
产业人才
行业动态
产业政策法规
维权援助
个人中心
详情
文本
图像
标题
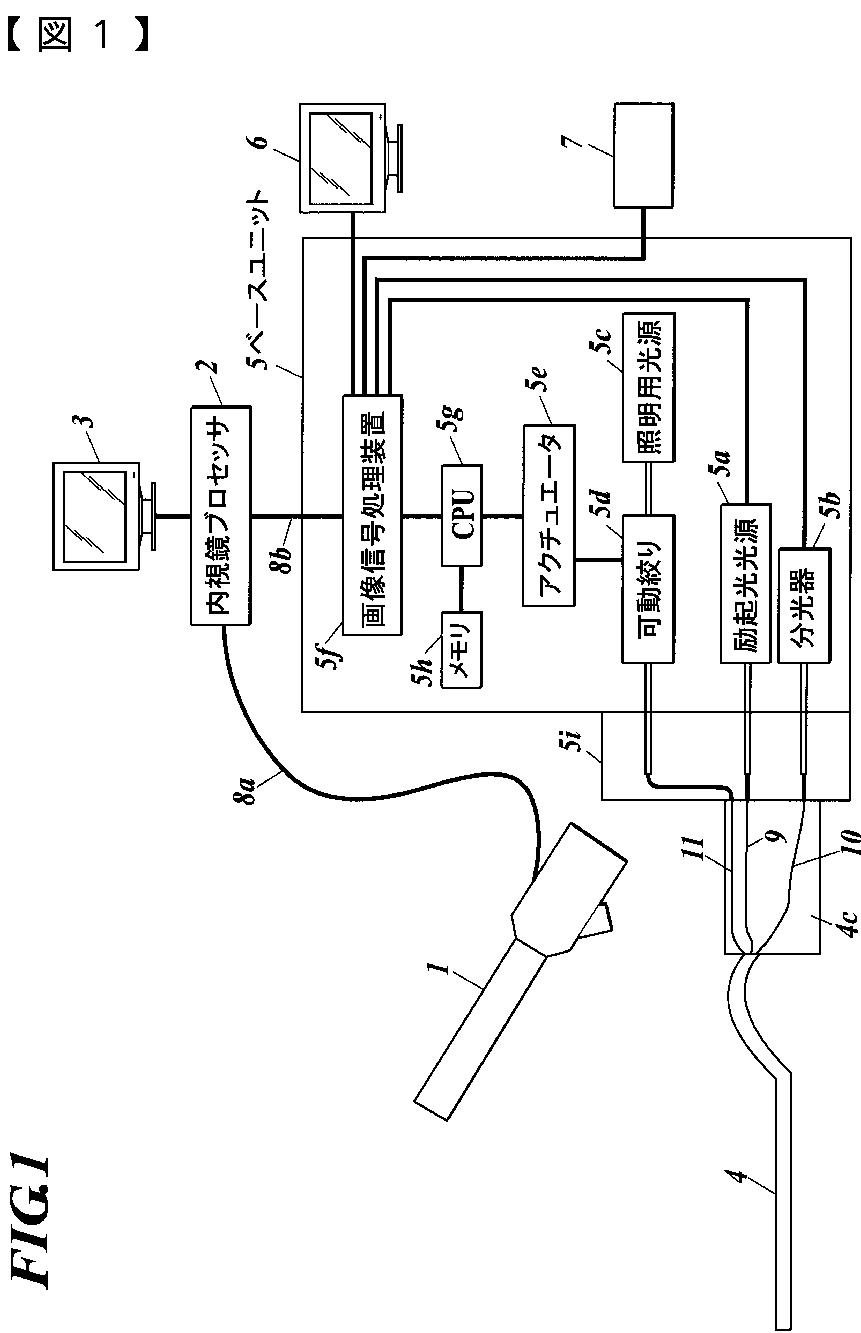
プローブ
授权日
2016-10-14
公开(公告)号
JP6020702B2
申请日
2015-12-01
公开(公告)日
2016-11-02
当前申请(专利权)人
コニカミノルタ株式会社
发明人
大澤 聡 | 夏野 靖幸 | 藤原 勝巳 | 新 勇一
简单同族
CN102469920A | CN102469920B | EP2586358A1 | JP2016028780A | JP5903893B2 | JP6020702B2 | JPWO2011162342A1 | JPWO2011162342A5 | US20120190990A1 | WO2011162342A1
简单同族成员数量
10
简单同族被引用专利总数
28
诉讼案件数
0
法律状态/事件
授权
抱歉,您的浏览器不支持PDF预览,请点击链接下载PDF文件