专利数据库
统计分析
产业报告
专利数据监控
产业人才
行业动态
产业政策法规
维权援助
个人中心
详情
文本
图像
标题
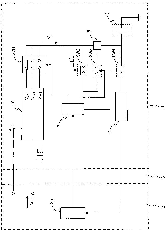
静電容量型超音波振動子装置
授权日
1900-01-01
公开(公告)号
JP2007097760A
申请日
2005-10-03
公开(公告)日
2007-04-19
当前申请(专利权)人
オリンパスメディカルシステムズ株式会社 | オリンパス株式会社
发明人
安達 日出夫 | 若林 勝裕 | 田宮 公成 | 網倉 正明 | 松本 一哉 | 太田 亮 | 長谷川 守 | 伊藤 寛
简单同族
EP1932479A1 | EP1932479A4 | EP1932479B1 | JP2007097760A | JP4880275B2 | US20080269614A1 | US8345512 | WO2007040211A1
简单同族成员数量
8
简单同族被引用专利总数
44
诉讼案件数
0
法律状态/事件
授权 | 权利转移
抱歉,您的浏览器不支持PDF预览,请点击链接下载PDF文件