专利数据库
统计分析
产业报告
专利数据监控
产业人才
行业动态
产业政策法规
维权援助
个人中心
详情
文本
图像
标题
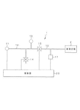
リークテスタ
授权日
1900-01-01
公开(公告)号
JP2005091042A
申请日
2003-09-12
公开(公告)日
2005-04-07
当前申请(专利权)人
オリンパス株式会社
发明人
後町 昌紀
简单同族
AU2004272864A1 | AU2004272864B2 | CN1849505A | EP1666864A1 | EP1666864A4 | JP2005091042A | KR100839279B1 | KR1020060069492A | US20060196250A1 | US7353692 | WO2005026683A1
简单同族成员数量
11
简单同族被引用专利总数
63
诉讼案件数
0
法律状态/事件
驳回
抱歉,您的浏览器不支持PDF预览,请点击链接下载PDF文件