专利数据库
统计分析
产业报告
专利数据监控
产业人才
行业动态
产业政策法规
维权援助
个人中心
详情
文本
图像
标题
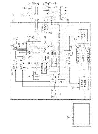
電子内視鏡システム
授权日
1900-01-01
公开(公告)号
JP2006006834A
申请日
2004-06-29
公开(公告)日
2006-01-12
当前申请(专利权)人
ペンタックス株式会社
发明人
杉本 秀夫
简单同族
DE102005030353A1 | JP2006006834A | JP2006006834A5 | US20050288553A1 | US7762946
简单同族成员数量
5
简单同族被引用专利总数
85
诉讼案件数
0
法律状态/事件
驳回 | 权利转移
抱歉,您的浏览器不支持PDF预览,请点击链接下载PDF文件