专利数据库
统计分析
产业报告
专利数据监控
产业人才
行业动态
产业政策法规
维权援助
个人中心
详情
文本
图像
标题
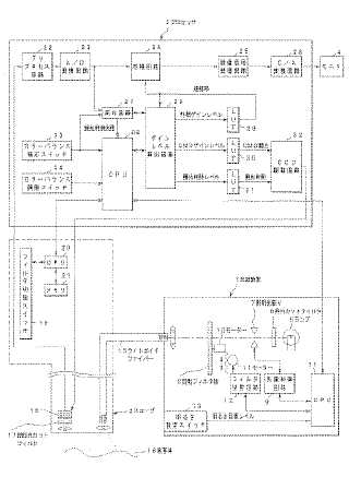
撮像装置及び内視鏡装置
授权日
1900-01-01
公开(公告)号
JP2005131129A
申请日
2003-10-30
公开(公告)日
2005-05-26
当前申请(专利权)人
オリンパス株式会社
发明人
今泉 克一 | 小澤 剛志 | 高橋 義典 | 道口 信行 | 平尾 勇実 | 竹端 栄
简单同族
DE602004025539D1 | EP1527730A1 | EP1527730B1 | JP2005131129A | US20050117028A1 | US7450159
简单同族成员数量
6
简单同族被引用专利总数
54
诉讼案件数
0
法律状态/事件
驳回
抱歉,您的浏览器不支持PDF预览,请点击链接下载PDF文件