专利数据库
统计分析
产业报告
专利数据监控
产业人才
行业动态
产业政策法规
维权援助
个人中心
详情
文本
图像
标题
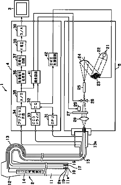
内視鏡装置
授权日
1900-01-01
公开(公告)号
JP2002119468A
申请日
2000-10-13
公开(公告)日
2002-04-23
当前申请(专利权)人
オリンパス株式会社
发明人
細田 誠一 | 今泉 克一 | 井辺 大 | 飯塚 修平 | 矢島 学 | 八巻 正英 | 寺窪 優輝 | 中村 剛明
简单同族
JP2002119468A | JP4610713B2 | US20020156349A1 | US6878109
简单同族成员数量
4
简单同族被引用专利总数
52
诉讼案件数
0
法律状态/事件
未缴年费 | 权利转移
抱歉,您的浏览器不支持PDF预览,请点击链接下载PDF文件