专利数据库
统计分析
产业报告
专利数据监控
产业人才
行业动态
产业政策法规
维权援助
个人中心
详情
文本
图像
标题
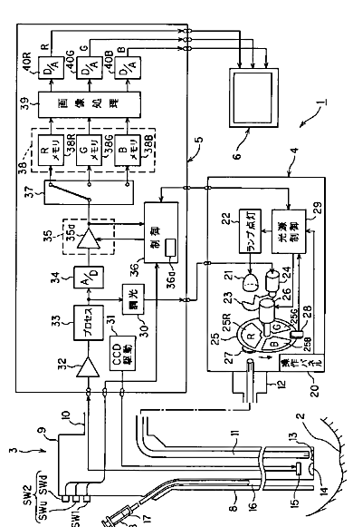
内視鏡装置
授权日
1900-01-01
公开(公告)号
JP2007097649A
申请日
2005-09-30
公开(公告)日
2007-04-19
当前申请(专利权)人
オリンパスメディカルシステムズ株式会社
发明人
後野 和弘
简单同族
CN101267761A | CN101267761B | EP1929930A1 | EP1929930A4 | EP1929930B1 | JP2007097649A | JP4734074B2 | KR100930158B1 | KR1020080014787A | US20090156901A1 | WO2007039981A1
简单同族成员数量
11
简单同族被引用专利总数
54
诉讼案件数
0
法律状态/事件
授权 | 权利转移
抱歉,您的浏览器不支持PDF预览,请点击链接下载PDF文件