专利数据库
统计分析
产业报告
专利数据监控
产业人才
行业动态
产业政策法规
维权援助
个人中心
详情
文本
图像
标题
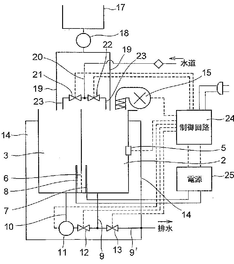
内視鏡カメラ機器等の洗浄殺菌方法及び装置
授权日
2009-08-14
公开(公告)号
JP4359284B2
申请日
2004-05-21
公开(公告)日
2009-11-04
当前申请(专利权)人
株式会社クリプトン | 株式会社サイエンステクノロジーインタラクト
发明人
濱田 正久 | 中山 武久 | 一宮 一子
简单同族
AU2004241863A1 | AU2004241863B2 | EP1625822A1 | EP1625822A4 | EP1625822B1 | JP4359284B2 | JPWO2004103168A1 | US20070009376A1 | US20090159457A1 | US7922822 | WO2004103168A1
简单同族成员数量
11
简单同族被引用专利总数
34
诉讼案件数
0
法律状态/事件
授权
抱歉,您的浏览器不支持PDF预览,请点击链接下载PDF文件