专利数据库
统计分析
产业报告
专利数据监控
产业人才
行业动态
产业政策法规
维权援助
个人中心
详情
文本
图像
标题
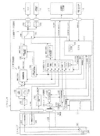
内視鏡プロセッサ
授权日
1900-01-01
公开(公告)号
JP2005137400A
申请日
2003-11-04
公开(公告)日
2005-06-02
当前申请(专利权)人
ペンタックス株式会社
发明人
日比 春彦 | 大瀧 拓真
简单同族
JP2005137400A | JP2005137401A | US20050093973A1 | US20050093974A1
简单同族成员数量
4
简单同族被引用专利总数
22
诉讼案件数
0
法律状态/事件
撤回 | 权利转移
抱歉,您的浏览器不支持PDF预览,请点击链接下载PDF文件