专利数据库
统计分析
产业报告
专利数据监控
产业人才
行业动态
产业政策法规
维权援助
个人中心
详情
文本
图像
标题
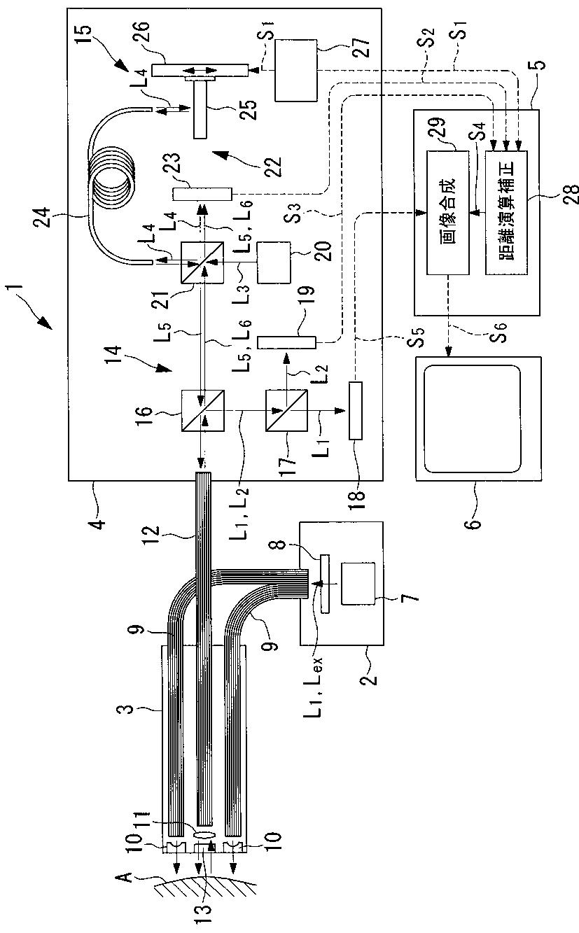
内視鏡観察装置および画像形成を行う内視鏡の作動方法
授权日
2012-07-20
公开(公告)号
JP5044126B2
申请日
2006-02-23
公开(公告)日
2012-10-10
当前申请(专利权)人
オリンパス株式会社
发明人
石原 康成
简单同族
EP1829473A2 | EP1829473A3 | EP1829473B1 | EP2263517A1 | EP2263517B1 | JP2007222381A | JP5044126B2 | US20070197874A1 | US7967743
简单同族成员数量
9
简单同族被引用专利总数
104
诉讼案件数
0
法律状态/事件
授权 | 权利转移
抱歉,您的浏览器不支持PDF预览,请点击链接下载PDF文件