专利数据库
统计分析
产业报告
专利数据监控
产业人才
行业动态
产业政策法规
维权援助
个人中心
详情
文本
图像
标题
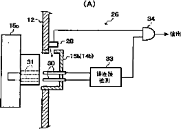
观察图像形成装置
授权日
1900-01-01
公开(公告)号
CN101390745A
申请日
2008-08-29
公开(公告)日
2009-03-25
当前申请(专利权)人
富士能株式会社
发明人
大木俊夫
简单同族
AT458438T | CN101390745A | CN101390745B | DE602008000705D1 | EP2039283A1 | EP2039283B1 | JP2009072247A | JP4904470B2 | US20090076327A1 | US8376935
简单同族成员数量
10
简单同族被引用专利总数
28
诉讼案件数
0
法律状态/事件
未缴年费
抱歉,您的浏览器不支持PDF预览,请点击链接下载PDF文件