专利数据库
统计分析
产业报告
专利数据监控
产业人才
行业动态
产业政策法规
维权援助
个人中心
详情
文本
图像
标题
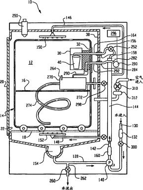
用于去污系统的筒体固定器
授权日
2007-05-02
公开(公告)号
CN1313162C
申请日
2003-04-04
公开(公告)日
2007-05-02
当前申请(专利权)人
斯特里斯公司
发明人
埃里克·霍尔斯特德 | 瑟奇·库隆布
简单同族
AT300962T | AU2003221842A1 | AU2003221842B2 | CA2481148A1 | CA2481148C | CN1313162C | CN1649631A | DE60301210D1 | DE60301210T2 | EP1490116A1 | EP1490116B1 | ES2247528T3 | HK1077768A | HK1077768A1 | JP2005521536A | JP4016002B2 | KR100591089B1 | KR1020040098044A | US20030190257A1 | US20080166264A1 | US7351386 | US7780910 | WO2003086481A1
简单同族成员数量
23
简单同族被引用专利总数
46
诉讼案件数
0
法律状态/事件
授权
抱歉,您的浏览器不支持PDF预览,请点击链接下载PDF文件