专利数据库
统计分析
产业报告
专利数据监控
产业人才
行业动态
产业政策法规
维权援助
个人中心
详情
文本
图像
标题
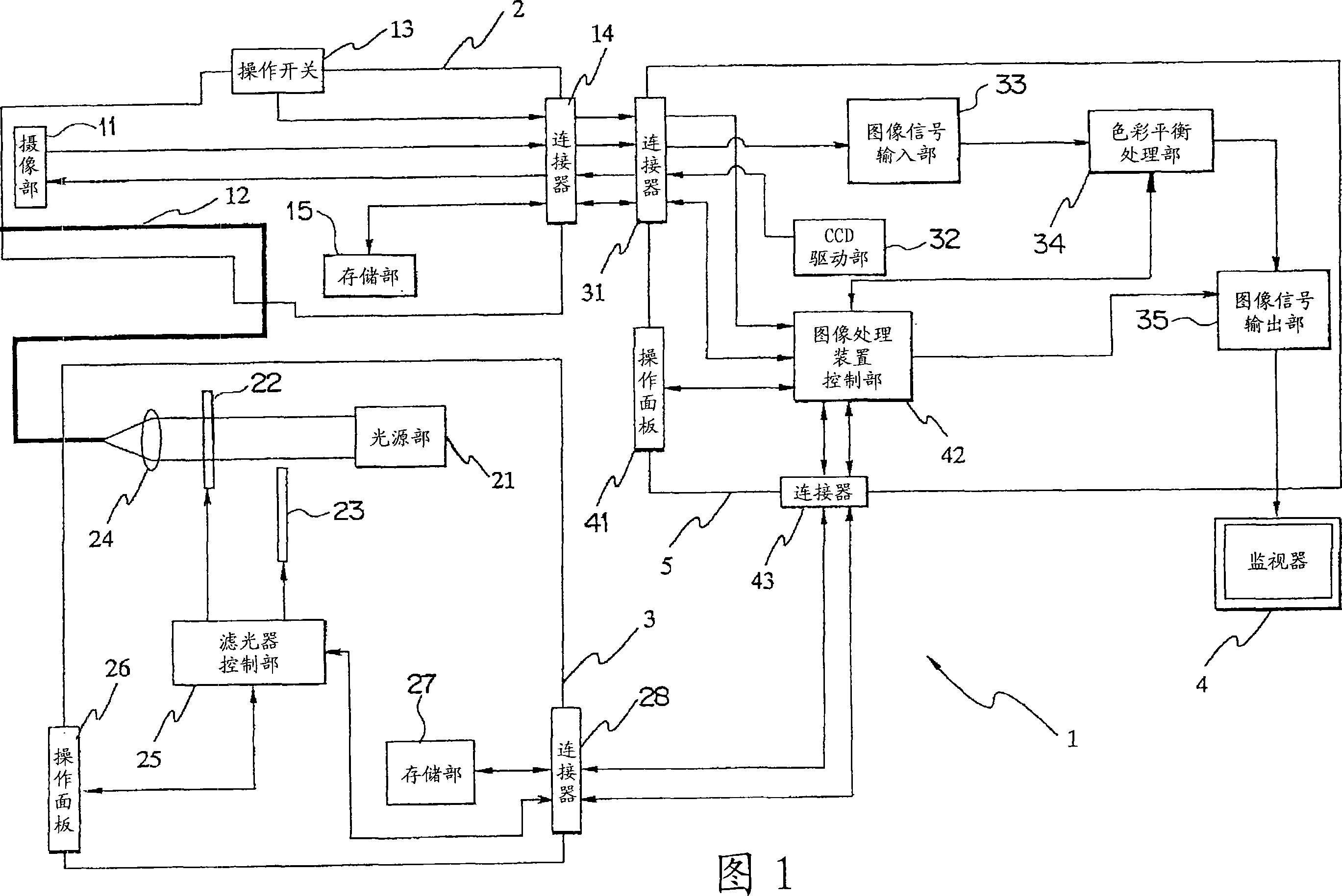
图像处理装置、内窥镜装置以及色彩平衡调节方法
授权日
1900-01-01
公开(公告)号
CN101170939A
申请日
2006-03-01
公开(公告)日
2008-04-30
当前申请(专利权)人
奥林巴斯株式会社
发明人
竹村尚 | 浦崎刚
简单同族
AU2006250728A1 | AU2006250728B2 | CA2608449A1 | CA2608449C | CN101170939A | CN101170939B | EP1884183A1 | EP1884183A4 | EP1884183B1 | JP2006325672A | JP5173120B2 | KR100972242B1 | KR1020070110899A | US20090073261A1 | US8284245 | WO2006126318A1
简单同族成员数量
16
简单同族被引用专利总数
37
诉讼案件数
0
法律状态/事件
授权 | 权利转移
抱歉,您的浏览器不支持PDF预览,请点击链接下载PDF文件