专利数据库
统计分析
产业报告
专利数据监控
产业人才
行业动态
产业政策法规
维权援助
个人中心
详情
文本
图像
标题
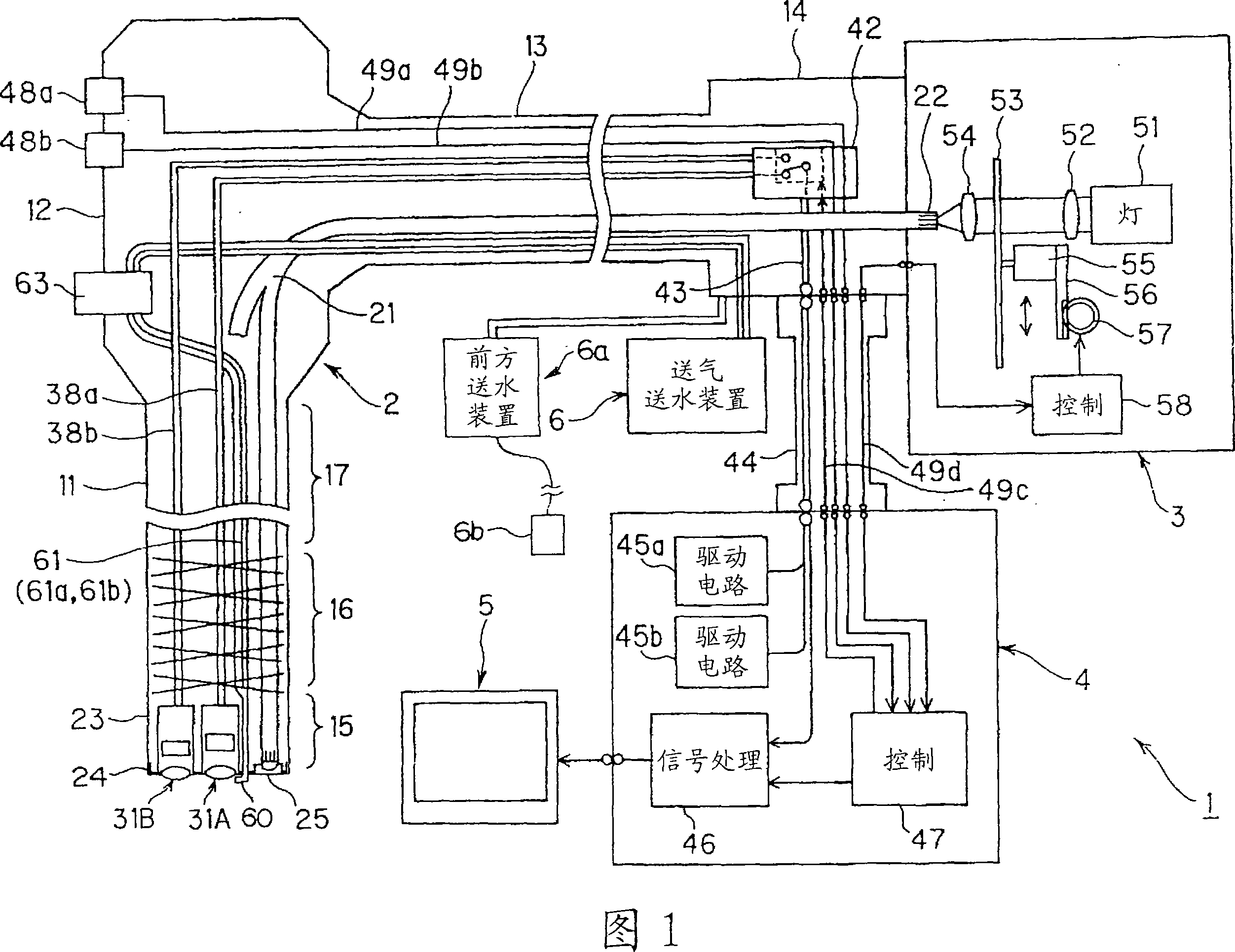
内窥镜用插入部
授权日
1900-01-01
公开(公告)号
CN101098655A
申请日
2006-01-06
公开(公告)日
2008-01-02
当前申请(专利权)人
奥林巴斯株式会社
发明人
大田原崇
简单同族
CN100577087C | CN101098655A | EP1834573A1 | EP1834573A4 | JP2006187546A | JP4451316B2 | US20070260118A1 | US7896802 | WO2006073185A1
简单同族成员数量
9
简单同族被引用专利总数
93
诉讼案件数
0
法律状态/事件
未缴年费 | 权利转移
抱歉,您的浏览器不支持PDF预览,请点击链接下载PDF文件