专利数据库
统计分析
产业报告
专利数据监控
产业人才
行业动态
产业政策法规
维权援助
个人中心
详情
文本
图像
标题
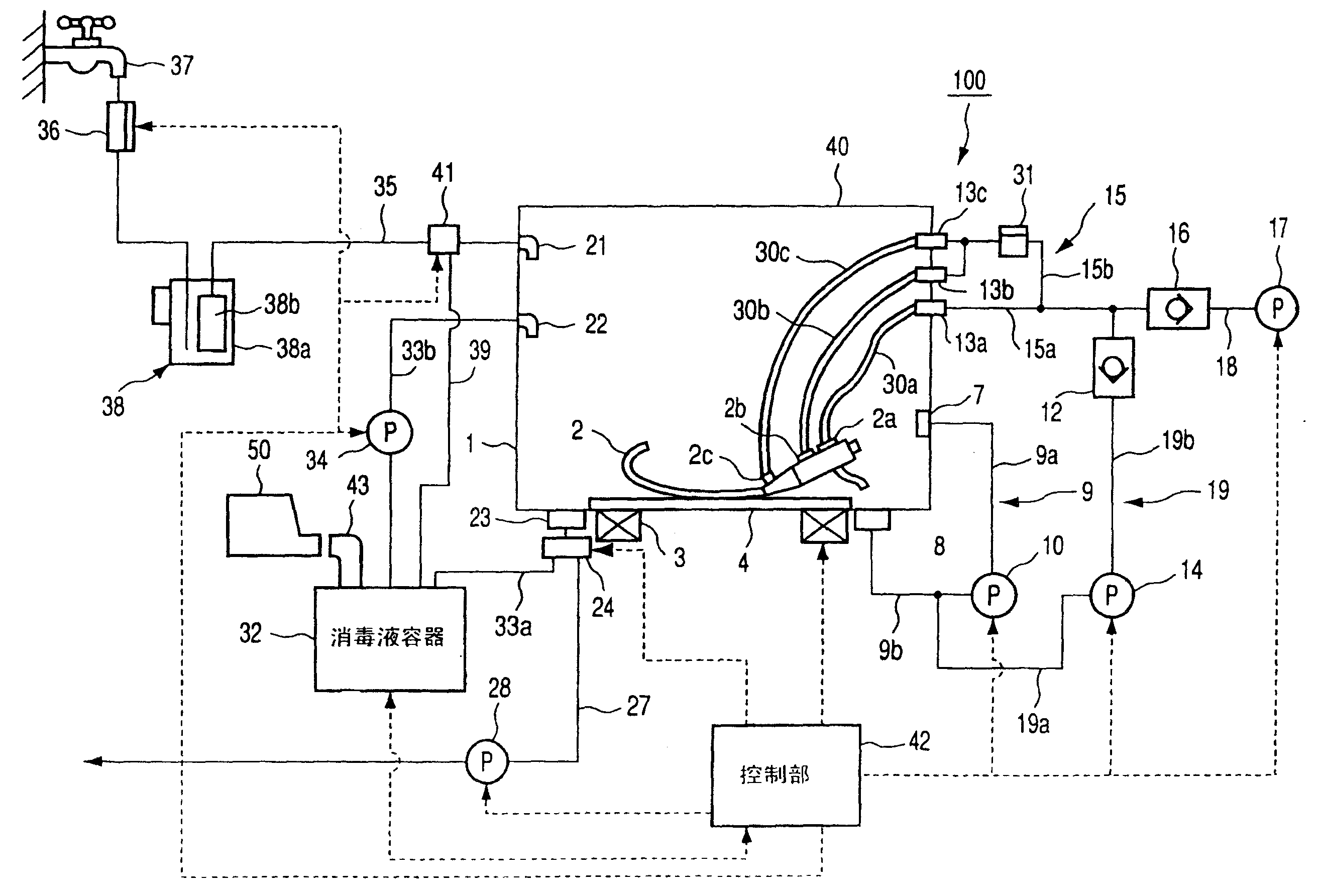
内窥镜洗涤消毒装置
授权日
2008-10-22
公开(公告)号
CN100427148C
申请日
2002-10-08
公开(公告)日
2008-10-22
当前申请(专利权)人
奥林巴斯光学工业株式会社
发明人
木下俊成 | 铃木英理 | 中川干彦 | 黑岛尚士
简单同族
CN100427148C | CN1410130A | JP2003111725A | JP3762680B2
简单同族成员数量
4
简单同族被引用专利总数
26
诉讼案件数
0
法律状态/事件
授权
抱歉,您的浏览器不支持PDF预览,请点击链接下载PDF文件