专利数据库
统计分析
产业报告
专利数据监控
产业人才
行业动态
产业政策法规
维权援助
个人中心
详情
文本
图像
标题
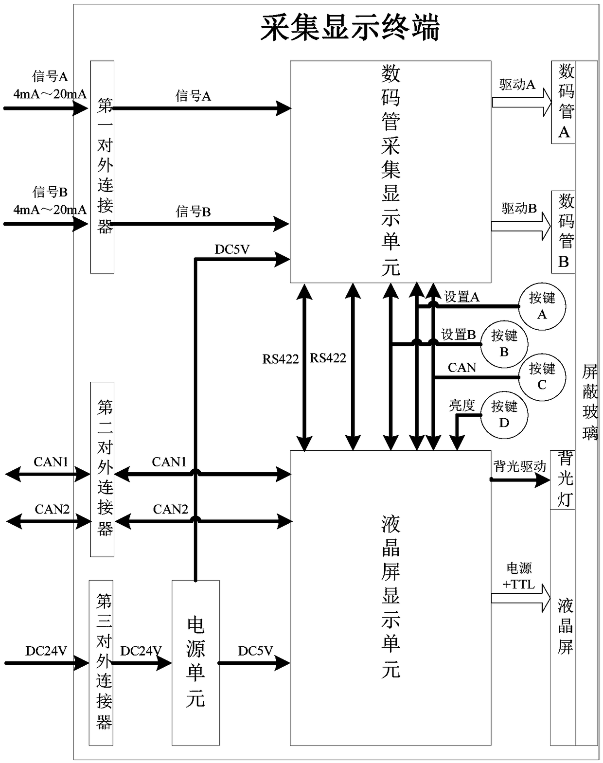
一种多功能在线配置的采集显示系统
授权日
1900-01-01
公开(公告)号
CN109064983A
申请日
2018-08-08
公开(公告)日
2018-12-21
当前申请(专利权)人
中国船舶重工集团公司第七一九研究所
发明人
胡琮亮 | 吴培 | 罗南杭 | 万华庆 | 方明杰
简单同族
CN109064983A
简单同族成员数量
1
简单同族被引用专利总数
0
诉讼案件数
0
法律状态/事件
实质审查
抱歉,您的浏览器不支持PDF预览,请点击链接下载PDF文件