专利数据库
统计分析
产业报告
专利数据监控
产业人才
行业动态
产业政策法规
维权援助
个人中心
详情
文本
图像
标题
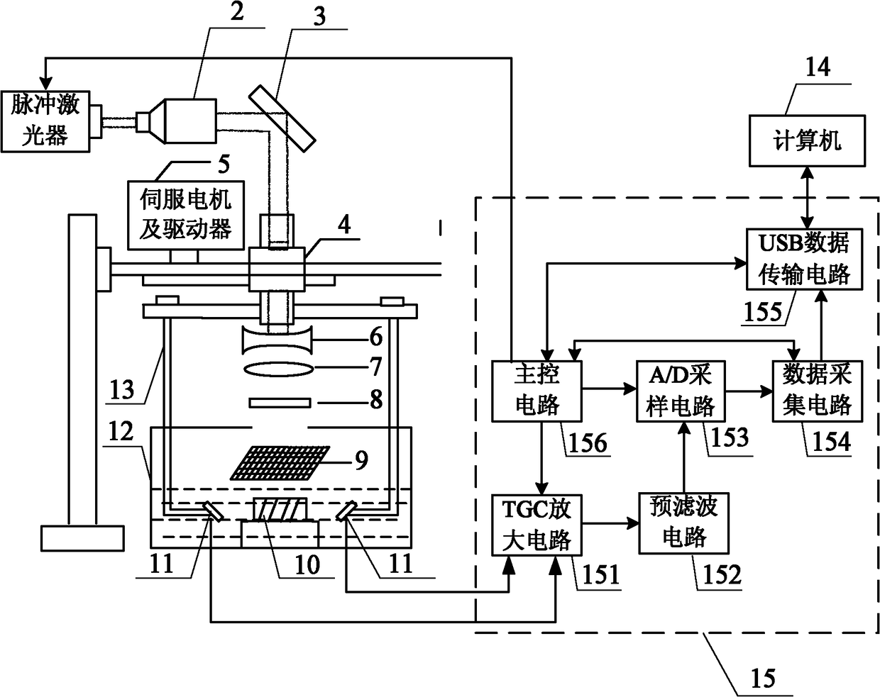
基于压缩感知的单阵元多角度观测光声成像装置及方法
授权日
1900-01-01
公开(公告)号
CN102068277A
申请日
2010-12-14
公开(公告)日
2011-05-25
当前申请(专利权)人
哈尔滨工业大学
发明人
冯乃章 | 孙明健 | 沈毅 | 马立勇 | 李建刚 | 伍政华
简单同族
CN102068277A | CN102068277B
简单同族成员数量
2
简单同族被引用专利总数
18
诉讼案件数
0
法律状态/事件
授权
抱歉,您的浏览器不支持PDF预览,请点击链接下载PDF文件