专利数据库
统计分析
产业报告
专利数据监控
产业人才
行业动态
产业政策法规
维权援助
个人中心
详情
文本
图像
标题
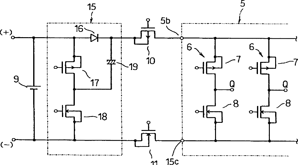
Driver circuit for capacitive display elements
授权日
2003-04-29
公开(公告)号
US6556177
申请日
2000-04-14
公开(公告)日
2003-04-29
当前申请(专利权)人
DENSO CORPORATION
发明人
KATAYAMA, OSAMU | IWAMURA, TAKAHIRO
简单同族
JP2000356973A | JP4501206B2 | US6556177
简单同族成员数量
3
简单同族被引用专利总数
54
诉讼案件数
0
法律状态/事件
未缴年费 | 权利转移
抱歉,您的浏览器不支持PDF预览,请点击链接下载PDF文件