专利数据库
统计分析
产业报告
专利数据监控
产业人才
行业动态
产业政策法规
维权援助
个人中心
详情
文本
图像
标题
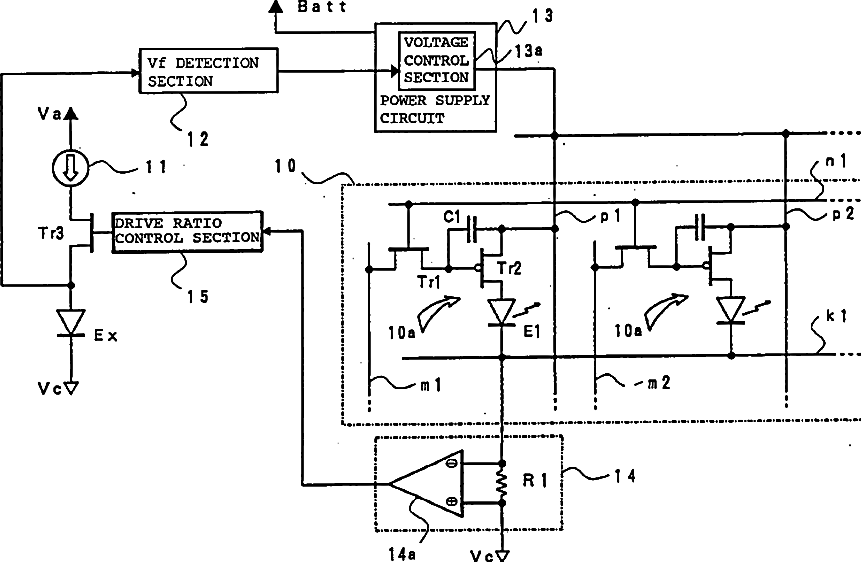
Drive device of light emitting display panel
授权日
1900-01-01
公开(公告)号
US20060055631A1
申请日
2005-08-29
公开(公告)日
2006-03-16
当前申请(专利权)人
TOHOKU PIONEER CORPORATION
发明人
YOSHIDA, TAKAYOSHI
简单同族
CN100524418C | CN1744178A | JP2006071686A | JP4822387B2 | US20060055631A1 | US7479955
简单同族成员数量
6
简单同族被引用专利总数
48
诉讼案件数
0
法律状态/事件
授权 | 权利转移
抱歉,您的浏览器不支持PDF预览,请点击链接下载PDF文件