专利数据库
统计分析
产业报告
专利数据监控
产业人才
行业动态
产业政策法规
维权援助
个人中心
详情
文本
图像
标题
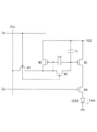
発光表示装置,発光表示装置の駆動方法,および発光表示装置の表示パネル
授权日
1900-01-01
公开(公告)号
JP2004310013A
申请日
2003-09-29
公开(公告)日
2004-11-04
当前申请(专利权)人
三星エスディアイ株式会社
发明人
權 五敬
简单同族
AT330308T | CN1323383C | CN1534578A | DE60306107D1 | DE60306107T2 | EP1465142A1 | EP1465142B1 | JP2004310013A | JP4070696B2 | KR100497247B1 | KR1020040085655A | US20040196224A1 | US7164401
简单同族成员数量
13
简单同族被引用专利总数
84
诉讼案件数
0
法律状态/事件
授权 | 权利转移
抱歉,您的浏览器不支持PDF预览,请点击链接下载PDF文件