专利数据库
统计分析
产业报告
专利数据监控
产业人才
行业动态
产业政策法规
维权援助
个人中心
详情
文本
图像
标题
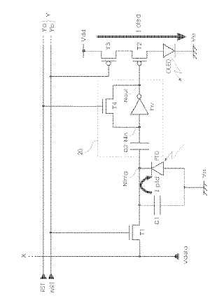
画素回路の駆動方法、画素回路、電気光学装置および電子機器
授权日
1900-01-01
公开(公告)号
JP2005300897A
申请日
2004-04-12
公开(公告)日
2005-10-27
当前申请(专利权)人
セイコーエプソン株式会社
发明人
野澤 俊之
简单同族
JP2005300897A | JP4007336B2 | US20050225683A1 | US7554514
简单同族成员数量
4
简单同族被引用专利总数
159
诉讼案件数
0
法律状态/事件
未缴年费
抱歉,您的浏览器不支持PDF预览,请点击链接下载PDF文件