专利数据库
统计分析
产业报告
专利数据监控
产业人才
行业动态
产业政策法规
维权援助
个人中心
详情
文本
图像
标题
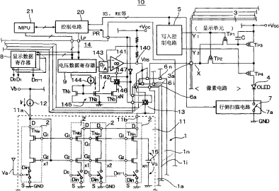
有机EL驱动电路和有机EL显示设备
授权日
1900-01-01
公开(公告)号
CN1702726A
申请日
2005-05-23
公开(公告)日
2005-11-30
当前申请(专利权)人
罗姆股份有限公司
发明人
矢熊宏司 | 小林雅人
简单同族
CN1702726A | KR100641443B1 | KR1020060046154A | TW200609874A | TWI261801B | US20050270256A1 | US7515124
简单同族成员数量
7
简单同族被引用专利总数
143
诉讼案件数
0
法律状态/事件
放弃
抱歉,您的浏览器不支持PDF预览,请点击链接下载PDF文件