专利数据库
统计分析
产业报告
专利数据监控
产业人才
行业动态
产业政策法规
维权援助
个人中心
详情
文本
图像
标题
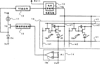
发光显示屏的驱动装置
授权日
2009-08-05
公开(公告)号
CN100524418C
申请日
2005-08-31
公开(公告)日
2009-08-05
当前申请(专利权)人
日本东北先锋株式会社
发明人
吉田孝义
简单同族
CN100524418C | CN1744178A | JP2006071686A | JP4822387B2 | US20060055631A1 | US7479955
简单同族成员数量
6
简单同族被引用专利总数
48
诉讼案件数
0
法律状态/事件
授权
抱歉,您的浏览器不支持PDF预览,请点击链接下载PDF文件