专利数据库
统计分析
产业报告
专利数据监控
产业人才
行业动态
产业政策法规
维权援助
个人中心
详情
文本
图像
标题
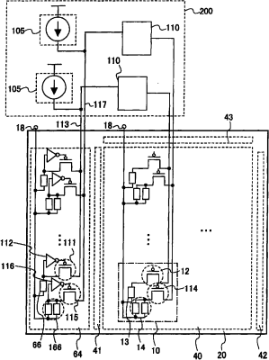
显示器件及其驱动方法
授权日
1900-01-01
公开(公告)号
CN1892767A
申请日
2006-07-04
公开(公告)日
2007-01-10
当前申请(专利权)人
株式会社半导体能源研究所
发明人
吉田泰则 | 木村肇 | 山崎舜平
简单同族
CN1892767A | CN1892767B | KR101267286B1 | KR1020070004424A | US20070001945A1 | US8692740
简单同族成员数量
6
简单同族被引用专利总数
99
诉讼案件数
0
法律状态/事件
未缴年费
抱歉,您的浏览器不支持PDF预览,请点击链接下载PDF文件