专利数据库
统计分析
产业报告
专利数据监控
产业人才
行业动态
产业政策法规
维权援助
个人中心
详情
文本
图像
标题
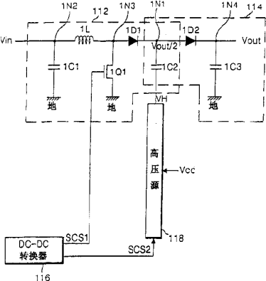
电源和驱动方法及其驱动电致发光显示装置的设备和方法
授权日
1900-01-01
公开(公告)号
CN1581656A
申请日
2004-08-02
公开(公告)日
2005-02-16
当前申请(专利权)人
LG电子株式会社
发明人
金贤贞 | 金学洙
简单同族
CN100546155C | CN1581656A | EP1505715A2 | EP1505715A3 | JP2005057999A | KR100602065B1 | KR1020050014377A | US20050052170A1 | US7528807
简单同族成员数量
9
简单同族被引用专利总数
105
诉讼案件数
0
法律状态/事件
授权
抱歉,您的浏览器不支持PDF预览,请点击链接下载PDF文件