专利数据库
统计分析
产业报告
专利数据监控
产业人才
行业动态
产业政策法规
维权援助
个人中心
详情
文本
图像
标题
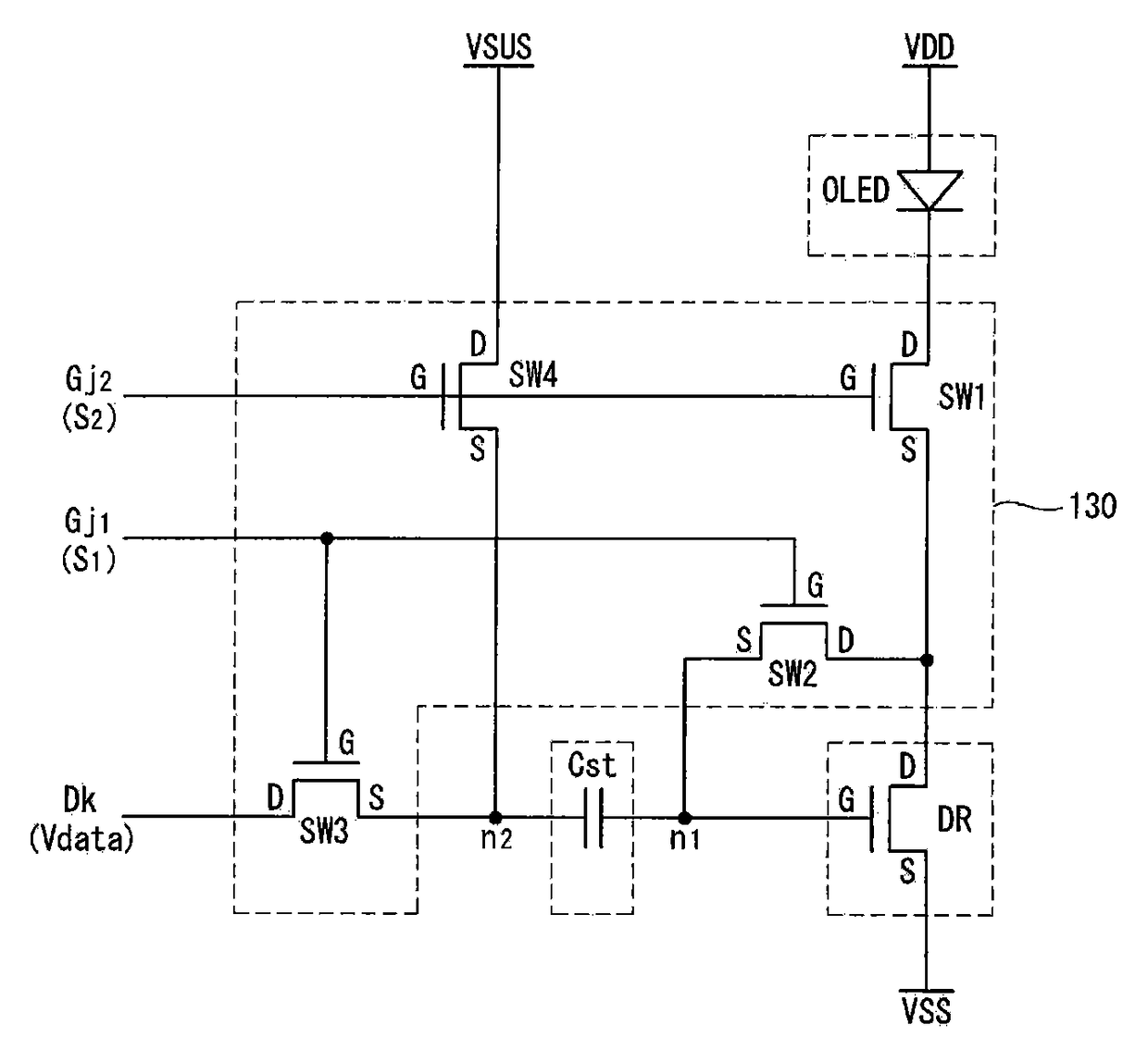
有机发光二极管显示器
授权日
2012-01-11
公开(公告)号
CN101515435B
申请日
2008-11-25
公开(公告)日
2012-01-11
当前申请(专利权)人
乐金显示有限公司
发明人
黄淳载 | 李相根 | 南宇镇
简单同族
CN101515435A | CN101515435B | KR101361981B1 | KR1020090089740A | US20090207105A1 | US8159421
简单同族成员数量
6
简单同族被引用专利总数
48
诉讼案件数
0
法律状态/事件
授权
抱歉,您的浏览器不支持PDF预览,请点击链接下载PDF文件