专利数据库
统计分析
产业报告
专利数据监控
产业人才
行业动态
产业政策法规
维权援助
个人中心
详情
文本
图像
标题
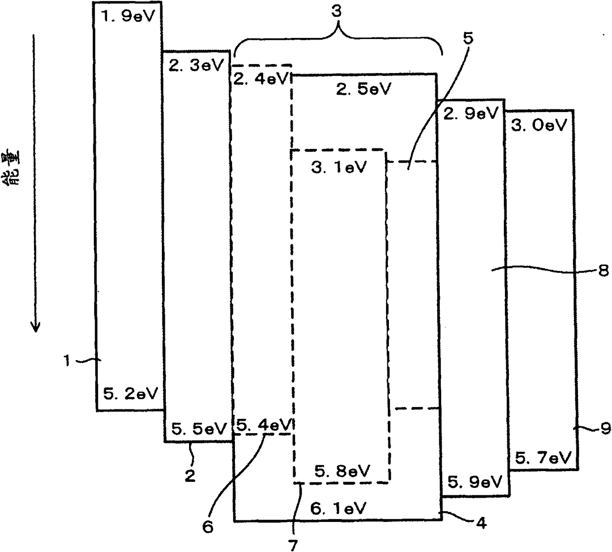
有机发光层材料、有机发光层形成用涂布液、有机发光元件以及光源装置
授权日
1900-01-01
公开(公告)号
CN102130305A
申请日
2010-08-16
公开(公告)日
2011-07-20
当前申请(专利权)人
株式会社日立制作所
发明人
佐久间广贵 | 荒谷介和 | 佐佐木洋
简单同族
CN102130305A | CN102130305B | CN104022232A | CN104022232B | CN107039592A | CN107039592B | EP2354207A1 | EP2354207B1 | EP3115434A1 | EP3115434B1 | TW201130952A | TW201418412A | TWI456026B | TWI544057B | US20110175066A1 | US20130048974A1 | US20140203265A1 | US20150311479A1 | US8319211 | US8729536 | US9105856 | US9570717
简单同族成员数量
22
简单同族被引用专利总数
55
诉讼案件数
0
法律状态/事件
授权
抱歉,您的浏览器不支持PDF预览,请点击链接下载PDF文件